#batterymaster search results

🔋 𝐁𝐚𝐭𝐭𝐞𝐫𝐲𝐌𝐚𝐬𝐭𝐞𝐫 develops 𝐝𝐚𝐭𝐚-𝐝𝐫𝐢𝐯𝐞𝐧 𝐦𝐞𝐭𝐡𝐨𝐝𝐬 for 𝐟𝐚𝐮𝐥𝐭 𝐝𝐢𝐚𝐠𝐧𝐨𝐬𝐢𝐬 & 𝐥𝐢𝐟𝐞 𝐩𝐫𝐞𝐝𝐢𝐜𝐭𝐢𝐨𝐧 of EV batteries ⚡🚗 🔗 batterymaster.upc.edu #BatteryMaster #Batteries #RUL #EnergyStorage #Electrification

AmberUpc's tweet image. 🔋 𝐁𝐚𝐭𝐭𝐞𝐫𝐲𝐌𝐚𝐬𝐭𝐞𝐫 develops 𝐝𝐚𝐭𝐚-𝐝𝐫𝐢𝐯𝐞𝐧 𝐦𝐞𝐭𝐡𝐨𝐝𝐬 for 𝐟𝐚𝐮𝐥𝐭 𝐝𝐢𝐚𝐠𝐧𝐨𝐬𝐢𝐬 & 𝐥𝐢𝐟𝐞 𝐩𝐫𝐞𝐝𝐢𝐜𝐭𝐢𝐨𝐧 of EV batteries ⚡🚗
🔗 batterymaster.upc.edu
#BatteryMaster #Batteries #RUL #EnergyStorage #Electrification

Revitalise your car's starting experience with long life car batteries. Explore our extensive collection of top quality O.E. Brands for all makes and models of cars specially built for your car #buybatteryonline #batterymaster #cars #automotive #startstop #breakdown #mauritius

BATTMAST's tweet image. Revitalise your car's starting experience with long life car batteries. Explore our extensive collection of top quality O.E. Brands for all makes and models of cars specially built for your car #buybatteryonline #batterymaster #cars #automotive #startstop #breakdown #mauritius

🧵 1/4 🔋 𝐓𝐡𝐞 𝐉𝐨𝐮𝐫𝐧𝐞𝐲 𝐨𝐟 𝐋𝐢𝐭𝐡𝐢𝐮𝐦-𝐈𝐨𝐧 𝐁𝐚𝐭𝐭𝐞𝐫𝐢𝐞𝐬 ⚙️📈 From early prototypes to modern EV packs, LIBs have powered the energy transition. This paper reviews their materials, challenges, and sustainability pathways. 🌍 #BatteryMaster #EnergyStorage

AmberUpc's tweet image. 🧵 1/4
🔋 𝐓𝐡𝐞 𝐉𝐨𝐮𝐫𝐧𝐞𝐲 𝐨𝐟 𝐋𝐢𝐭𝐡𝐢𝐮𝐦-𝐈𝐨𝐧 𝐁𝐚𝐭𝐭𝐞𝐫𝐢𝐞𝐬 ⚙️📈
From early prototypes to modern EV packs, LIBs have powered the energy transition.
This paper reviews their materials, challenges, and sustainability pathways. 🌍
#BatteryMaster  #EnergyStorage

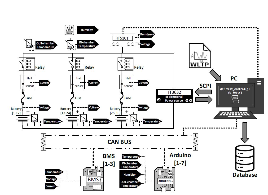
🧵1/4 🔋 𝐋𝐢𝐭𝐡𝐢𝐮𝐦-𝐈𝐨𝐧 𝐁𝐚𝐭𝐭𝐞𝐫𝐲 𝐏𝐚𝐜𝐤 𝐂𝐲𝐜𝐥𝐢𝐧𝐠 𝐃𝐚𝐭𝐚𝐬𝐞𝐭 Open-access data from 36 Li-ion cells tested under WLTP dynamic loads & CC–CV charging +400 full cycles, high-resolution voltage, current & temperature 🔗 doi.org/10.34810/data2… #BatteryMaster

AmberUpc's tweet image. 🧵1/4
🔋 𝐋𝐢𝐭𝐡𝐢𝐮𝐦-𝐈𝐨𝐧 𝐁𝐚𝐭𝐭𝐞𝐫𝐲 𝐏𝐚𝐜𝐤 𝐂𝐲𝐜𝐥𝐢𝐧𝐠 𝐃𝐚𝐭𝐚𝐬𝐞𝐭 
Open-access data from 36 Li-ion cells tested under WLTP dynamic loads & CC–CV charging
+400 full cycles, high-resolution voltage, current & temperature
🔗 doi.org/10.34810/data2…
#BatteryMaster

Energía real, talento sin límites. 🔋💪 Hoy y todos los días, reconocemos la fuerza de las mujeres que forman parte de nuestro equipo. ¡Gracias por impulsar el camino hacia adelante! #DíaDeLaMujer #MujeresQueInspiran #BatteryMaster #8Marzo

BatteryMasterMX's tweet image. Energía real, talento sin límites. 🔋💪

Hoy y todos los días, reconocemos la fuerza de las mujeres que forman parte de nuestro equipo. ¡Gracias por impulsar el camino hacia adelante!

#DíaDeLaMujer #MujeresQueInspiran #BatteryMaster #8Marzo

4/4 Developed at UPC within the #BatteryMaster project, this dataset enables reproducible research in SOH, RUL & BMS validation. A complete, FAIR-compliant resource for the energy community. 🔗 doi.org/10.34810/data2… #OpenData #EnergyStorage


Aprovecha este mes un 15% OFF en Cargadores de Litio. Marcas líderes globales como Samlex, SPPTL y S.P.E. 👇 Dale potencia a tu energía. Llámanos al 81 2314 0013. #LithiumPower #CargadoresDeLitio #BatteryMaster #EnergiaEficiente #Samlex #SPE #Tecnología #Innovación

BatteryMasterMX's tweet image. Aprovecha este mes un 15% OFF en Cargadores de Litio. Marcas líderes globales como Samlex, SPPTL y S.P.E.

👇 Dale potencia a tu energía. Llámanos al 81 2314 0013.

#LithiumPower #CargadoresDeLitio #BatteryMaster #EnergiaEficiente #Samlex #SPE #Tecnología #Innovación

2/4 When sensor data are lost or noisy, BMS estimations fail. This study compares 𝐙𝐎𝐇, 𝐀𝐑𝐈𝐌𝐀, 𝐆𝐑𝐔 & 𝐔𝐊𝐅 to rebuild missing voltage data from 4300 test profiles. Results show 𝐔𝐊𝐅 gives the best accuracy & stability. 📊 #BatteryMaster #BatteryDegradation #AI #BMS


🧵 1/3 🔋 𝐌𝐚𝐭𝐡𝐞𝐦𝐚𝐭𝐢𝐜𝐚𝐥 𝐦𝐨𝐝𝐞𝐥𝐢𝐧𝐠 𝐨𝐟 𝐛𝐚𝐭𝐭𝐞𝐫𝐲 𝐝𝐞𝐠𝐫𝐚𝐝𝐚𝐭𝐢𝐨𝐧 We propose a new 𝐇𝐞𝐚𝐥𝐭𝐡 𝐈𝐧𝐝𝐢𝐜𝐚𝐭𝐨𝐫 (𝐇𝐈) to estimate 𝐒𝐭𝐚𝐭𝐞 𝐨𝐟 𝐇𝐞𝐚𝐥𝐭𝐡 (𝐒𝐎𝐇) directly from voltage & current signals—no full cycles required.#BatteryMaster

AmberUpc's tweet image. 🧵 1/3
🔋 𝐌𝐚𝐭𝐡𝐞𝐦𝐚𝐭𝐢𝐜𝐚𝐥 𝐦𝐨𝐝𝐞𝐥𝐢𝐧𝐠 𝐨𝐟 𝐛𝐚𝐭𝐭𝐞𝐫𝐲 𝐝𝐞𝐠𝐫𝐚𝐝𝐚𝐭𝐢𝐨𝐧 
We propose a new 𝐇𝐞𝐚𝐥𝐭𝐡 𝐈𝐧𝐝𝐢𝐜𝐚𝐭𝐨𝐫 (𝐇𝐈) to estimate 𝐒𝐭𝐚𝐭𝐞 𝐨𝐟 𝐇𝐞𝐚𝐥𝐭𝐡 (𝐒𝐎𝐇) directly from voltage & current signals—no full cycles required.#BatteryMaster

No vendemos baterías. Vendemos tranquilidad cuando giras la llave. No esperes a que falle. 📲 Escríbenos ahora al 81 2095 9495 Tu día no puede detenerse. #BatteryMaster #LTH #NoTeQuedesVarado #BateríasMonterrey #EnergíaQueResponde

BatteryMasterMX's tweet image. No vendemos baterías.
Vendemos tranquilidad cuando giras la llave.

No esperes a que falle.

📲 Escríbenos ahora al 81 2095 9495
Tu día no puede detenerse.

#BatteryMaster #LTH #NoTeQuedesVarado #BateríasMonterrey #EnergíaQueResponde

#MisRespetos en una sucursal de #BatteryMaster tienen colgado este letrero. Muchas gracias. Esto es importante todavía más en otoño e invierno, pues antes de las 19:00 hrs. ya oscureció. En qué momento México llegó a este punto… 😠

Politisaurio's tweet image. #MisRespetos en una sucursal de #BatteryMaster tienen colgado este letrero. Muchas gracias.
Esto es importante todavía más en otoño e invierno, pues antes de las 19:00 hrs. ya oscureció.
En qué momento México llegó a este punto… 😠

¡Un logro que nos impulsa a darte más energía! 🔋🇲🇽 Recibir el reconocimiento AES Champion 2025 de Trojan Battery Company nos llena de agradecimiento. Este premio no es solo por "vender baterías" #BatteryMaster #TrojanBattery #EnergíaQueMueve #AESChampion #México #Gratitud

BatteryMasterMX's tweet image. ¡Un logro que nos impulsa a darte más energía! 🔋🇲🇽

Recibir el reconocimiento AES Champion 2025 de Trojan Battery Company nos llena de agradecimiento. Este premio no es solo por "vender baterías"

#BatteryMaster #TrojanBattery #EnergíaQueMueve #AESChampion #México #Gratitud

¿Sabías que una batería mal desechada puede contaminar miles de litros de agua? ¡Hagamos el cambio juntos! WhatsApp/Tel: 81 2314 0013, Visítanos en: batterymaster.com #BatteryMaster #ReciclajeDeBaterias #CuidadoDeLaEnergia #BateriasMexico #Sustentabilidad #EcoFriendly

BatteryMasterMX's tweet image. ¿Sabías que una batería mal desechada puede contaminar miles de litros de agua?
¡Hagamos el cambio juntos!
WhatsApp/Tel: 81 2314 0013, Visítanos en: batterymaster.com
#BatteryMaster #ReciclajeDeBaterias #CuidadoDeLaEnergia #BateriasMexico #Sustentabilidad #EcoFriendly

En Battery Master, preferimos perder una venta que perder tu confianza. Visítanos y arma tu kit esencial con la asesoría de los que sí saben. #BatteryMaster #TipsAutomotriz #AccesoriosParaAuto #MantenimientoPreventivo #CuidadoDelAuto #GadgetsAutos #SeguridadVial

BatteryMasterMX's tweet image. En Battery Master, preferimos perder una venta que perder tu confianza.
Visítanos y arma tu kit esencial con la asesoría de los que sí saben.
#BatteryMaster #TipsAutomotriz #AccesoriosParaAuto #MantenimientoPreventivo #CuidadoDelAuto #GadgetsAutos #SeguridadVial
BatteryMasterMX's tweet image. En Battery Master, preferimos perder una venta que perder tu confianza.
Visítanos y arma tu kit esencial con la asesoría de los que sí saben.
#BatteryMaster #TipsAutomotriz #AccesoriosParaAuto #MantenimientoPreventivo #CuidadoDelAuto #GadgetsAutos #SeguridadVial
BatteryMasterMX's tweet image. En Battery Master, preferimos perder una venta que perder tu confianza.
Visítanos y arma tu kit esencial con la asesoría de los que sí saben.
#BatteryMaster #TipsAutomotriz #AccesoriosParaAuto #MantenimientoPreventivo #CuidadoDelAuto #GadgetsAutos #SeguridadVial
BatteryMasterMX's tweet image. En Battery Master, preferimos perder una venta que perder tu confianza.
Visítanos y arma tu kit esencial con la asesoría de los que sí saben.
#BatteryMaster #TipsAutomotriz #AccesoriosParaAuto #MantenimientoPreventivo #CuidadoDelAuto #GadgetsAutos #SeguridadVial

¿Batería muerta? 🚗🔋 Llegamos donde estés. Instalación y diagnóstico gratis. WhatsApp 81-2314-0013. #BatteryMaster #Batería #ServicioMovil #Auto #EmergenciaVial

BatteryMasterMX's tweet image. ¿Batería muerta? 🚗🔋
Llegamos donde estés. Instalación y diagnóstico gratis. WhatsApp 81-2314-0013. #BatteryMaster #Batería #ServicioMovil #Auto #EmergenciaVial

En Battery Master entendemos que tu prioridad es la eficiencia. Por eso, nuestro compromiso va más allá del mostrador: No vendemos baterías. Aseguramos tu operación. #BatteryMaster #LogisticaMexico #Flotillas #TransporteDeCarga #AdministracionDeFlotillas #MantenimientoAutomotriz

BatteryMasterMX's tweet image. En Battery Master entendemos que tu prioridad es la eficiencia. Por eso, nuestro compromiso va más allá del mostrador: No vendemos baterías. Aseguramos tu operación.
#BatteryMaster #LogisticaMexico #Flotillas #TransporteDeCarga #AdministracionDeFlotillas #MantenimientoAutomotriz

Tu batería no falla de la nada… te está avisando. Evita quedarte varado. 🚗 Revisión inmediata 🔋 Instalación en minutos 📍 Servicio a domicilio 📲 Escríbenos ahora al 81 2095 9495 #Baterías #BatteryMaster #NoTeQuedesVarado #TipAutomotriz #LTH


Cambia la incertidumbre por seguridad con nuestras soluciones de respaldo de energía. Porque en Battery Master, cuidamos lo que más te importa. 📷 WhatsApp/Tel: 81 2314 0013 , Visítanos en: batterymaster.com #BatteryMaster #EnergiaDeRespaldo #Apagon #UPS #PlantasDeLuz

BatteryMasterMX's tweet image. Cambia la incertidumbre por seguridad con nuestras soluciones de respaldo de energía.
Porque en Battery Master, cuidamos lo que más te importa.
📷 WhatsApp/Tel: 81 2314 0013 ,  Visítanos en: batterymaster.com
#BatteryMaster #EnergiaDeRespaldo #Apagon #UPS #PlantasDeLuz

Cuando tu batería sí tiene energía para moverse… imagina lo que puede hacer por tu auto. 🔋⚡ No vendemos baterías. Vendemos confianza para que tu día no se detenga 📲 Escríbenos ahora al 81 2314 0013 #BatteryMaster #BateríasLTH #ContenidoViral #TikTokMarketing #NoTeQuedesVarado


🔋 Nos vemos en RE+ Guadalajara Battery Master estará presente en uno de los eventos más importantes de energía en México 🇲🇽 📅 14–16 de abril 📍 Expo Guadalajara #BatteryMaster #REPlusMexico #ExpoGuadalajara #Energia #Baterias


Tu batería no falla de la nada… te está avisando. Evita quedarte varado. 🚗 Revisión inmediata 🔋 Instalación en minutos 📍 Servicio a domicilio 📲 Escríbenos ahora al 81 2095 9495 #Baterías #BatteryMaster #NoTeQuedesVarado #TipAutomotriz #LTH


Compra tu batería LTH para auto y llévate la de tu moto con 25% de DESCUENTO. 📍 MTY, Chihuahua, Saltillo, Jalisco y Puebla. 📞 Llama al 81 2314 0013 para más info. ¡No dejes pasar marzo sin renovar tu energía! 🔋💨 #LTH #BatteryMaster #Promo #Moto

BatteryMasterMX's tweet image. Compra tu batería LTH para auto y llévate la de tu moto con 25% de DESCUENTO.

📍 MTY, Chihuahua, Saltillo, Jalisco y Puebla. 📞 Llama al 81 2314 0013 para más info.
¡No dejes pasar marzo sin renovar tu energía! 🔋💨 #LTH #BatteryMaster #Promo #Moto

Aprovecha este mes un 15% OFF en Cargadores de Litio. Marcas líderes globales como Samlex, SPPTL y S.P.E. 👇 Dale potencia a tu energía. Llámanos al 81 2314 0013. #LithiumPower #CargadoresDeLitio #BatteryMaster #EnergiaEficiente #Samlex #SPE #Tecnología #Innovación

BatteryMasterMX's tweet image. Aprovecha este mes un 15% OFF en Cargadores de Litio. Marcas líderes globales como Samlex, SPPTL y S.P.E.

👇 Dale potencia a tu energía. Llámanos al 81 2314 0013.

#LithiumPower #CargadoresDeLitio #BatteryMaster #EnergiaEficiente #Samlex #SPE #Tecnología #Innovación

Todo lo que debes saber sobre tu batería… en segundos. 🔋 Evita quedarte varado. 📲 81 2314 0013 #BatteryMaster #Baterías #TipAutomotriz #NoTeQuedesVarado #LTH


Energía real, talento sin límites. 🔋💪 Hoy y todos los días, reconocemos la fuerza de las mujeres que forman parte de nuestro equipo. ¡Gracias por impulsar el camino hacia adelante! #DíaDeLaMujer #MujeresQueInspiran #BatteryMaster #8Marzo

BatteryMasterMX's tweet image. Energía real, talento sin límites. 🔋💪

Hoy y todos los días, reconocemos la fuerza de las mujeres que forman parte de nuestro equipo. ¡Gracias por impulsar el camino hacia adelante!

#DíaDeLaMujer #MujeresQueInspiran #BatteryMaster #8Marzo

Cuando tu batería sí tiene energía para moverse… imagina lo que puede hacer por tu auto. 🔋⚡ No vendemos baterías. Vendemos confianza para que tu día no se detenga 📲 Escríbenos ahora al 81 2314 0013 #BatteryMaster #BateríasLTH #ContenidoViral #TikTokMarketing #NoTeQuedesVarado


Aprovecha el 15% de DESCUENTO en baterías LTH Evolution durante todo marzo en Battery Master. 🛠️ Instalación y servicio a domicilio SIN COSTO. 📞 Llama al 81 2314 0013. Válido en MTY, Chihuahua, Coahuila, Jalisco y Puebla. ¡Menciona este post! #Promoción #LTH #BatteryMaster

BatteryMasterMX's tweet image. Aprovecha el 15% de DESCUENTO en baterías LTH Evolution durante todo marzo en Battery Master.
🛠️ Instalación y servicio a domicilio SIN COSTO. 📞 Llama al 81 2314 0013.
Válido en MTY, Chihuahua, Coahuila, Jalisco y Puebla. ¡Menciona este post!  #Promoción #LTH #BatteryMaster

No vendemos baterías. Vendemos tranquilidad cuando giras la llave. No esperes a que falle. 📲 Escríbenos ahora al 81 2095 9495 Tu día no puede detenerse. #BatteryMaster #LTH #NoTeQuedesVarado #BateríasMonterrey #EnergíaQueResponde

BatteryMasterMX's tweet image. No vendemos baterías.
Vendemos tranquilidad cuando giras la llave.

No esperes a que falle.

📲 Escríbenos ahora al 81 2095 9495
Tu día no puede detenerse.

#BatteryMaster #LTH #NoTeQuedesVarado #BateríasMonterrey #EnergíaQueResponde

¿Batería muerta? 🚗🔋 Llegamos donde estés. Instalación y diagnóstico gratis. WhatsApp 81-2314-0013. #BatteryMaster #Batería #ServicioMovil #Auto #EmergenciaVial

BatteryMasterMX's tweet image. ¿Batería muerta? 🚗🔋
Llegamos donde estés. Instalación y diagnóstico gratis. WhatsApp 81-2314-0013. #BatteryMaster #Batería #ServicioMovil #Auto #EmergenciaVial

¡Un logro que nos impulsa a darte más energía! 🔋🇲🇽 Recibir el reconocimiento AES Champion 2025 de Trojan Battery Company nos llena de agradecimiento. Este premio no es solo por "vender baterías" #BatteryMaster #TrojanBattery #EnergíaQueMueve #AESChampion #México #Gratitud

BatteryMasterMX's tweet image. ¡Un logro que nos impulsa a darte más energía! 🔋🇲🇽

Recibir el reconocimiento AES Champion 2025 de Trojan Battery Company nos llena de agradecimiento. Este premio no es solo por "vender baterías"

#BatteryMaster #TrojanBattery #EnergíaQueMueve #AESChampion #México #Gratitud

Cambia la incertidumbre por seguridad con nuestras soluciones de respaldo de energía. Porque en Battery Master, cuidamos lo que más te importa. 📷 WhatsApp/Tel: 81 2314 0013 , Visítanos en: batterymaster.com #BatteryMaster #EnergiaDeRespaldo #Apagon #UPS #PlantasDeLuz

BatteryMasterMX's tweet image. Cambia la incertidumbre por seguridad con nuestras soluciones de respaldo de energía.
Porque en Battery Master, cuidamos lo que más te importa.
📷 WhatsApp/Tel: 81 2314 0013 ,  Visítanos en: batterymaster.com
#BatteryMaster #EnergiaDeRespaldo #Apagon #UPS #PlantasDeLuz

En Battery Master entendemos que tu prioridad es la eficiencia. Por eso, nuestro compromiso va más allá del mostrador: No vendemos baterías. Aseguramos tu operación. #BatteryMaster #LogisticaMexico #Flotillas #TransporteDeCarga #AdministracionDeFlotillas #MantenimientoAutomotriz

BatteryMasterMX's tweet image. En Battery Master entendemos que tu prioridad es la eficiencia. Por eso, nuestro compromiso va más allá del mostrador: No vendemos baterías. Aseguramos tu operación.
#BatteryMaster #LogisticaMexico #Flotillas #TransporteDeCarga #AdministracionDeFlotillas #MantenimientoAutomotriz

En Battery Master, preferimos perder una venta que perder tu confianza. Visítanos y arma tu kit esencial con la asesoría de los que sí saben. #BatteryMaster #TipsAutomotriz #AccesoriosParaAuto #MantenimientoPreventivo #CuidadoDelAuto #GadgetsAutos #SeguridadVial

BatteryMasterMX's tweet image. En Battery Master, preferimos perder una venta que perder tu confianza.
Visítanos y arma tu kit esencial con la asesoría de los que sí saben.
#BatteryMaster #TipsAutomotriz #AccesoriosParaAuto #MantenimientoPreventivo #CuidadoDelAuto #GadgetsAutos #SeguridadVial
BatteryMasterMX's tweet image. En Battery Master, preferimos perder una venta que perder tu confianza.
Visítanos y arma tu kit esencial con la asesoría de los que sí saben.
#BatteryMaster #TipsAutomotriz #AccesoriosParaAuto #MantenimientoPreventivo #CuidadoDelAuto #GadgetsAutos #SeguridadVial
BatteryMasterMX's tweet image. En Battery Master, preferimos perder una venta que perder tu confianza.
Visítanos y arma tu kit esencial con la asesoría de los que sí saben.
#BatteryMaster #TipsAutomotriz #AccesoriosParaAuto #MantenimientoPreventivo #CuidadoDelAuto #GadgetsAutos #SeguridadVial
BatteryMasterMX's tweet image. En Battery Master, preferimos perder una venta que perder tu confianza.
Visítanos y arma tu kit esencial con la asesoría de los que sí saben.
#BatteryMaster #TipsAutomotriz #AccesoriosParaAuto #MantenimientoPreventivo #CuidadoDelAuto #GadgetsAutos #SeguridadVial

¿Sabías que una batería mal desechada puede contaminar miles de litros de agua? ¡Hagamos el cambio juntos! WhatsApp/Tel: 81 2314 0013, Visítanos en: batterymaster.com #BatteryMaster #ReciclajeDeBaterias #CuidadoDeLaEnergia #BateriasMexico #Sustentabilidad #EcoFriendly

BatteryMasterMX's tweet image. ¿Sabías que una batería mal desechada puede contaminar miles de litros de agua?
¡Hagamos el cambio juntos!
WhatsApp/Tel: 81 2314 0013, Visítanos en: batterymaster.com
#BatteryMaster #ReciclajeDeBaterias #CuidadoDeLaEnergia #BateriasMexico #Sustentabilidad #EcoFriendly

¡No te quedes a oscuras! ¿Sabías todo lo que un sistema básico de energía puede hacer por ti? Desliza y conoce el poder de estar respaldado. Te ayudamos a elegir el sistema correcto. ¡Pregúntanos cómo! 📷 #PowerBackup #Energia #BatteryMaster #HogarSeguro #TipsDeEnergia #SinLuz

BatteryMasterMX's tweet image. ¡No te quedes a oscuras!
¿Sabías todo lo que un sistema básico de energía puede hacer por ti? 
Desliza y conoce el poder de estar respaldado.
Te ayudamos a elegir el sistema correcto. ¡Pregúntanos cómo! 📷
#PowerBackup #Energia #BatteryMaster #HogarSeguro #TipsDeEnergia #SinLuz
BatteryMasterMX's tweet image. ¡No te quedes a oscuras!
¿Sabías todo lo que un sistema básico de energía puede hacer por ti? 
Desliza y conoce el poder de estar respaldado.
Te ayudamos a elegir el sistema correcto. ¡Pregúntanos cómo! 📷
#PowerBackup #Energia #BatteryMaster #HogarSeguro #TipsDeEnergia #SinLuz
BatteryMasterMX's tweet image. ¡No te quedes a oscuras!
¿Sabías todo lo que un sistema básico de energía puede hacer por ti? 
Desliza y conoce el poder de estar respaldado.
Te ayudamos a elegir el sistema correcto. ¡Pregúntanos cómo! 📷
#PowerBackup #Energia #BatteryMaster #HogarSeguro #TipsDeEnergia #SinLuz
BatteryMasterMX's tweet image. ¡No te quedes a oscuras!
¿Sabías todo lo que un sistema básico de energía puede hacer por ti? 
Desliza y conoce el poder de estar respaldado.
Te ayudamos a elegir el sistema correcto. ¡Pregúntanos cómo! 📷
#PowerBackup #Energia #BatteryMaster #HogarSeguro #TipsDeEnergia #SinLuz

Revitalise your car's starting experience with long life car batteries. Explore our extensive collection of top quality O.E. Brands for all makes and models of cars specially built for your car #buybatteryonline #batterymaster #cars #automotive #startstop #breakdown #mauritius

BATTMAST's tweet image. Revitalise your car's starting experience with long life car batteries. Explore our extensive collection of top quality O.E. Brands for all makes and models of cars specially built for your car #buybatteryonline #batterymaster #cars #automotive #startstop #breakdown #mauritius

🔋 𝐁𝐚𝐭𝐭𝐞𝐫𝐲𝐌𝐚𝐬𝐭𝐞𝐫 develops 𝐝𝐚𝐭𝐚-𝐝𝐫𝐢𝐯𝐞𝐧 𝐦𝐞𝐭𝐡𝐨𝐝𝐬 for 𝐟𝐚𝐮𝐥𝐭 𝐝𝐢𝐚𝐠𝐧𝐨𝐬𝐢𝐬 & 𝐥𝐢𝐟𝐞 𝐩𝐫𝐞𝐝𝐢𝐜𝐭𝐢𝐨𝐧 of EV batteries ⚡🚗 🔗 batterymaster.upc.edu #BatteryMaster #Batteries #RUL #EnergyStorage #Electrification

AmberUpc's tweet image. 🔋 𝐁𝐚𝐭𝐭𝐞𝐫𝐲𝐌𝐚𝐬𝐭𝐞𝐫 develops 𝐝𝐚𝐭𝐚-𝐝𝐫𝐢𝐯𝐞𝐧 𝐦𝐞𝐭𝐡𝐨𝐝𝐬 for 𝐟𝐚𝐮𝐥𝐭 𝐝𝐢𝐚𝐠𝐧𝐨𝐬𝐢𝐬 & 𝐥𝐢𝐟𝐞 𝐩𝐫𝐞𝐝𝐢𝐜𝐭𝐢𝐨𝐧 of EV batteries ⚡🚗
🔗 batterymaster.upc.edu
#BatteryMaster #Batteries #RUL #EnergyStorage #Electrification

Aprovecha el 15% de DESCUENTO en baterías LTH Evolution durante todo marzo en Battery Master. 🛠️ Instalación y servicio a domicilio SIN COSTO. 📞 Llama al 81 2314 0013. Válido en MTY, Chihuahua, Coahuila, Jalisco y Puebla. ¡Menciona este post! #Promoción #LTH #BatteryMaster

BatteryMasterMX's tweet image. Aprovecha el 15% de DESCUENTO en baterías LTH Evolution durante todo marzo en Battery Master.
🛠️ Instalación y servicio a domicilio SIN COSTO. 📞 Llama al 81 2314 0013.
Válido en MTY, Chihuahua, Coahuila, Jalisco y Puebla. ¡Menciona este post!  #Promoción #LTH #BatteryMaster

¡No te quedes a oscuras! ¿Sabías todo lo que un sistema básico de energía puede hacer por ti? Desliza y conoce el poder de estar respaldado. Te ayudamos a elegir el sistema correcto. ¡Pregúntanos cómo! 📷 #PowerBackup #Energia #BatteryMaster #HogarSeguro #TipsDeEnergia #SinLuz

BatteryMasterMX's tweet image. ¡No te quedes a oscuras!
¿Sabías todo lo que un sistema básico de energía puede hacer por ti? 
Desliza y conoce el poder de estar respaldado.
Te ayudamos a elegir el sistema correcto. ¡Pregúntanos cómo! 📷
#PowerBackup #Energia #BatteryMaster #HogarSeguro #TipsDeEnergia #SinLuz
BatteryMasterMX's tweet image. ¡No te quedes a oscuras!
¿Sabías todo lo que un sistema básico de energía puede hacer por ti? 
Desliza y conoce el poder de estar respaldado.
Te ayudamos a elegir el sistema correcto. ¡Pregúntanos cómo! 📷
#PowerBackup #Energia #BatteryMaster #HogarSeguro #TipsDeEnergia #SinLuz
BatteryMasterMX's tweet image. ¡No te quedes a oscuras!
¿Sabías todo lo que un sistema básico de energía puede hacer por ti? 
Desliza y conoce el poder de estar respaldado.
Te ayudamos a elegir el sistema correcto. ¡Pregúntanos cómo! 📷
#PowerBackup #Energia #BatteryMaster #HogarSeguro #TipsDeEnergia #SinLuz
BatteryMasterMX's tweet image. ¡No te quedes a oscuras!
¿Sabías todo lo que un sistema básico de energía puede hacer por ti? 
Desliza y conoce el poder de estar respaldado.
Te ayudamos a elegir el sistema correcto. ¡Pregúntanos cómo! 📷
#PowerBackup #Energia #BatteryMaster #HogarSeguro #TipsDeEnergia #SinLuz

¿Sabías que una batería mal desechada puede contaminar miles de litros de agua? ¡Hagamos el cambio juntos! WhatsApp/Tel: 81 2314 0013, Visítanos en: batterymaster.com #BatteryMaster #ReciclajeDeBaterias #CuidadoDeLaEnergia #BateriasMexico #Sustentabilidad #EcoFriendly

BatteryMasterMX's tweet image. ¿Sabías que una batería mal desechada puede contaminar miles de litros de agua?
¡Hagamos el cambio juntos!
WhatsApp/Tel: 81 2314 0013, Visítanos en: batterymaster.com
#BatteryMaster #ReciclajeDeBaterias #CuidadoDeLaEnergia #BateriasMexico #Sustentabilidad #EcoFriendly

🧵1/4 🔋 𝐋𝐢𝐭𝐡𝐢𝐮𝐦-𝐈𝐨𝐧 𝐁𝐚𝐭𝐭𝐞𝐫𝐲 𝐏𝐚𝐜𝐤 𝐂𝐲𝐜𝐥𝐢𝐧𝐠 𝐃𝐚𝐭𝐚𝐬𝐞𝐭 Open-access data from 36 Li-ion cells tested under WLTP dynamic loads & CC–CV charging +400 full cycles, high-resolution voltage, current & temperature 🔗 doi.org/10.34810/data2… #BatteryMaster

AmberUpc's tweet image. 🧵1/4
🔋 𝐋𝐢𝐭𝐡𝐢𝐮𝐦-𝐈𝐨𝐧 𝐁𝐚𝐭𝐭𝐞𝐫𝐲 𝐏𝐚𝐜𝐤 𝐂𝐲𝐜𝐥𝐢𝐧𝐠 𝐃𝐚𝐭𝐚𝐬𝐞𝐭 
Open-access data from 36 Li-ion cells tested under WLTP dynamic loads & CC–CV charging
+400 full cycles, high-resolution voltage, current & temperature
🔗 doi.org/10.34810/data2…
#BatteryMaster

🧵 1/3 🔋 𝐌𝐚𝐭𝐡𝐞𝐦𝐚𝐭𝐢𝐜𝐚𝐥 𝐦𝐨𝐝𝐞𝐥𝐢𝐧𝐠 𝐨𝐟 𝐛𝐚𝐭𝐭𝐞𝐫𝐲 𝐝𝐞𝐠𝐫𝐚𝐝𝐚𝐭𝐢𝐨𝐧 We propose a new 𝐇𝐞𝐚𝐥𝐭𝐡 𝐈𝐧𝐝𝐢𝐜𝐚𝐭𝐨𝐫 (𝐇𝐈) to estimate 𝐒𝐭𝐚𝐭𝐞 𝐨𝐟 𝐇𝐞𝐚𝐥𝐭𝐡 (𝐒𝐎𝐇) directly from voltage & current signals—no full cycles required.#BatteryMaster

AmberUpc's tweet image. 🧵 1/3
🔋 𝐌𝐚𝐭𝐡𝐞𝐦𝐚𝐭𝐢𝐜𝐚𝐥 𝐦𝐨𝐝𝐞𝐥𝐢𝐧𝐠 𝐨𝐟 𝐛𝐚𝐭𝐭𝐞𝐫𝐲 𝐝𝐞𝐠𝐫𝐚𝐝𝐚𝐭𝐢𝐨𝐧 
We propose a new 𝐇𝐞𝐚𝐥𝐭𝐡 𝐈𝐧𝐝𝐢𝐜𝐚𝐭𝐨𝐫 (𝐇𝐈) to estimate 𝐒𝐭𝐚𝐭𝐞 𝐨𝐟 𝐇𝐞𝐚𝐥𝐭𝐡 (𝐒𝐎𝐇) directly from voltage & current signals—no full cycles required.#BatteryMaster

En Battery Master, preferimos perder una venta que perder tu confianza. Visítanos y arma tu kit esencial con la asesoría de los que sí saben. #BatteryMaster #TipsAutomotriz #AccesoriosParaAuto #MantenimientoPreventivo #CuidadoDelAuto #GadgetsAutos #SeguridadVial

BatteryMasterMX's tweet image. En Battery Master, preferimos perder una venta que perder tu confianza.
Visítanos y arma tu kit esencial con la asesoría de los que sí saben.
#BatteryMaster #TipsAutomotriz #AccesoriosParaAuto #MantenimientoPreventivo #CuidadoDelAuto #GadgetsAutos #SeguridadVial
BatteryMasterMX's tweet image. En Battery Master, preferimos perder una venta que perder tu confianza.
Visítanos y arma tu kit esencial con la asesoría de los que sí saben.
#BatteryMaster #TipsAutomotriz #AccesoriosParaAuto #MantenimientoPreventivo #CuidadoDelAuto #GadgetsAutos #SeguridadVial
BatteryMasterMX's tweet image. En Battery Master, preferimos perder una venta que perder tu confianza.
Visítanos y arma tu kit esencial con la asesoría de los que sí saben.
#BatteryMaster #TipsAutomotriz #AccesoriosParaAuto #MantenimientoPreventivo #CuidadoDelAuto #GadgetsAutos #SeguridadVial
BatteryMasterMX's tweet image. En Battery Master, preferimos perder una venta que perder tu confianza.
Visítanos y arma tu kit esencial con la asesoría de los que sí saben.
#BatteryMaster #TipsAutomotriz #AccesoriosParaAuto #MantenimientoPreventivo #CuidadoDelAuto #GadgetsAutos #SeguridadVial

Compra el acumulador para tu auto. Y llévate tu MOTOBATERÍA con un 20% DE DESCUENTO. Contáctanos: 81 2314 0013 ,Vigencia hasta el 31 de enero de 2026. #BatteryMaster #MotoBaterias #BikerLife #MantenimientoAutomotriz #DescuentoEspecial #LTH #MotosMexico

BatteryMasterMX's tweet image. Compra el acumulador para tu auto.  Y llévate tu MOTOBATERÍA con un 20% DE DESCUENTO. 
 Contáctanos: 81 2314 0013 ,Vigencia hasta el 31 de enero de 2026.
#BatteryMaster #MotoBaterias #BikerLife #MantenimientoAutomotriz #DescuentoEspecial #LTH #MotosMexico

Energía real, talento sin límites. 🔋💪 Hoy y todos los días, reconocemos la fuerza de las mujeres que forman parte de nuestro equipo. ¡Gracias por impulsar el camino hacia adelante! #DíaDeLaMujer #MujeresQueInspiran #BatteryMaster #8Marzo

BatteryMasterMX's tweet image. Energía real, talento sin límites. 🔋💪

Hoy y todos los días, reconocemos la fuerza de las mujeres que forman parte de nuestro equipo. ¡Gracias por impulsar el camino hacia adelante!

#DíaDeLaMujer #MujeresQueInspiran #BatteryMaster #8Marzo

Aprovecha este mes un 15% OFF en Cargadores de Litio. Marcas líderes globales como Samlex, SPPTL y S.P.E. 👇 Dale potencia a tu energía. Llámanos al 81 2314 0013. #LithiumPower #CargadoresDeLitio #BatteryMaster #EnergiaEficiente #Samlex #SPE #Tecnología #Innovación

BatteryMasterMX's tweet image. Aprovecha este mes un 15% OFF en Cargadores de Litio. Marcas líderes globales como Samlex, SPPTL y S.P.E.

👇 Dale potencia a tu energía. Llámanos al 81 2314 0013.

#LithiumPower #CargadoresDeLitio #BatteryMaster #EnergiaEficiente #Samlex #SPE #Tecnología #Innovación

🧵 1/4 🔋 𝐓𝐡𝐞 𝐉𝐨𝐮𝐫𝐧𝐞𝐲 𝐨𝐟 𝐋𝐢𝐭𝐡𝐢𝐮𝐦-𝐈𝐨𝐧 𝐁𝐚𝐭𝐭𝐞𝐫𝐢𝐞𝐬 ⚙️📈 From early prototypes to modern EV packs, LIBs have powered the energy transition. This paper reviews their materials, challenges, and sustainability pathways. 🌍 #BatteryMaster #EnergyStorage

AmberUpc's tweet image. 🧵 1/4
🔋 𝐓𝐡𝐞 𝐉𝐨𝐮𝐫𝐧𝐞𝐲 𝐨𝐟 𝐋𝐢𝐭𝐡𝐢𝐮𝐦-𝐈𝐨𝐧 𝐁𝐚𝐭𝐭𝐞𝐫𝐢𝐞𝐬 ⚙️📈
From early prototypes to modern EV packs, LIBs have powered the energy transition.
This paper reviews their materials, challenges, and sustainability pathways. 🌍
#BatteryMaster  #EnergyStorage

¡Un logro que nos impulsa a darte más energía! 🔋🇲🇽 Recibir el reconocimiento AES Champion 2025 de Trojan Battery Company nos llena de agradecimiento. Este premio no es solo por "vender baterías" #BatteryMaster #TrojanBattery #EnergíaQueMueve #AESChampion #México #Gratitud

BatteryMasterMX's tweet image. ¡Un logro que nos impulsa a darte más energía! 🔋🇲🇽

Recibir el reconocimiento AES Champion 2025 de Trojan Battery Company nos llena de agradecimiento. Este premio no es solo por "vender baterías"

#BatteryMaster #TrojanBattery #EnergíaQueMueve #AESChampion #México #Gratitud

En Battery Master te lo ponemos fácil. Estrena una LTH-EVOLUTION con un 15% de descuento. No dejes pasar esta oportunidad. 📷 WhatsApp/Tel: 81 2314 0013 📷 Visítanos en: batterymaster.com #BatteryMaster #LTH #BateriasLTH #MantenimientoAutomotriz #DescuentosMexico

BatteryMasterMX's tweet image. En Battery Master te lo ponemos fácil. Estrena una LTH-EVOLUTION con un 15% de descuento.
No dejes pasar esta oportunidad.
📷 WhatsApp/Tel: 81 2314 0013 📷 Visítanos en: batterymaster.com #BatteryMaster #LTH #BateriasLTH #MantenimientoAutomotriz #DescuentosMexico

Cambia la incertidumbre por seguridad con nuestras soluciones de respaldo de energía. Porque en Battery Master, cuidamos lo que más te importa. 📷 WhatsApp/Tel: 81 2314 0013 , Visítanos en: batterymaster.com #BatteryMaster #EnergiaDeRespaldo #Apagon #UPS #PlantasDeLuz

BatteryMasterMX's tweet image. Cambia la incertidumbre por seguridad con nuestras soluciones de respaldo de energía.
Porque en Battery Master, cuidamos lo que más te importa.
📷 WhatsApp/Tel: 81 2314 0013 ,  Visítanos en: batterymaster.com
#BatteryMaster #EnergiaDeRespaldo #Apagon #UPS #PlantasDeLuz

¿Batería muerta? 🚗🔋 Llegamos donde estés. Instalación y diagnóstico gratis. WhatsApp 81-2314-0013. #BatteryMaster #Batería #ServicioMovil #Auto #EmergenciaVial

BatteryMasterMX's tweet image. ¿Batería muerta? 🚗🔋
Llegamos donde estés. Instalación y diagnóstico gratis. WhatsApp 81-2314-0013. #BatteryMaster #Batería #ServicioMovil #Auto #EmergenciaVial

No vendemos baterías. Vendemos tranquilidad cuando giras la llave. No esperes a que falle. 📲 Escríbenos ahora al 81 2095 9495 Tu día no puede detenerse. #BatteryMaster #LTH #NoTeQuedesVarado #BateríasMonterrey #EnergíaQueResponde

BatteryMasterMX's tweet image. No vendemos baterías.
Vendemos tranquilidad cuando giras la llave.

No esperes a que falle.

📲 Escríbenos ahora al 81 2095 9495
Tu día no puede detenerse.

#BatteryMaster #LTH #NoTeQuedesVarado #BateríasMonterrey #EnergíaQueResponde

En Battery Master entendemos que tu prioridad es la eficiencia. Por eso, nuestro compromiso va más allá del mostrador: No vendemos baterías. Aseguramos tu operación. #BatteryMaster #LogisticaMexico #Flotillas #TransporteDeCarga #AdministracionDeFlotillas #MantenimientoAutomotriz

BatteryMasterMX's tweet image. En Battery Master entendemos que tu prioridad es la eficiencia. Por eso, nuestro compromiso va más allá del mostrador: No vendemos baterías. Aseguramos tu operación.
#BatteryMaster #LogisticaMexico #Flotillas #TransporteDeCarga #AdministracionDeFlotillas #MantenimientoAutomotriz

¿Es hora de cambiar la batería de tu auto? ¡Hazlo de la forma más inteligente! En Battery Master te damos un bono inmediato por tu batería anterior. Más información: 81 2314 0013 #BatteryMaster #ReciclajeCreativo #AhorroAutomotriz #BateriasLTH #EcoFriendly #DescuentoDirecto

BatteryMasterMX's tweet image. ¿Es hora de cambiar la batería de tu auto? 
¡Hazlo de la forma más inteligente! En Battery Master te damos un bono inmediato por tu batería anterior.
Más información: 81 2314 0013 
#BatteryMaster #ReciclajeCreativo #AhorroAutomotriz #BateriasLTH #EcoFriendly #DescuentoDirecto

Compra tu batería LTH para auto y llévate la de tu moto con 25% de DESCUENTO. 📍 MTY, Chihuahua, Saltillo, Jalisco y Puebla. 📞 Llama al 81 2314 0013 para más info. ¡No dejes pasar marzo sin renovar tu energía! 🔋💨 #LTH #BatteryMaster #Promo #Moto

BatteryMasterMX's tweet image. Compra tu batería LTH para auto y llévate la de tu moto con 25% de DESCUENTO.

📍 MTY, Chihuahua, Saltillo, Jalisco y Puebla. 📞 Llama al 81 2314 0013 para más info.
¡No dejes pasar marzo sin renovar tu energía! 🔋💨 #LTH #BatteryMaster #Promo #Moto

Loading...

Something went wrong.


Something went wrong.